开关电源由于其体积小,重量轻和效率高的显著优点而得到广泛应用。但它也有固有的缺点,即开关噪声、尖刺大。这种噪声和尖刺不仅影响电路的正常工作,而且还会干扰邻近的电子设备,寻求减小开关电源噪声及其尖刺的方法,在实际应用中有着重要意义。本文结合实际就开关电源噪声种类及产生的原理进行分析的同时,给出几种抑制噪声的方法。

一、噪声的种类
开关电源噪声可分为两大类:
一是开关电源内部器件形成的干扰。
二是外界因素影响而使电源产生的干扰。
产生噪声的来源很多,如外来干扰的雷电、机械振动、接触不良等,另外电路设计不当,元器件的参数选择不当及整体结构布局、或布线不合理等都会使电源噪声增大。
二、噪声的来源
1、开关管及整流管
开关管和整流管在开通及关断转换过程中,在微秒量级上升和下降时间内的大电流变化所产生的射频能量成为噪声的主要来源。由于频率比较高,它以电磁能的形式直接向空间辐射,或者以干扰电流的形式沿着输入输出端导线传送。
2、电源内部寄生电容
开关电源产生噪声的另一个来源是内部寄生电容在开关状态下突然充放电,尤以变压器寄生电容、半导体器件和散热器之间的电容以及导线到机架之间的电容为突出。这些电容总是存在的,我们只能通过合理的设计布局以减小噪声,并尽量控制噪声的传输途径、
3、元器件特性变化
开关电源工作在较高的频率,会使低频元器件特性发生变化,由此产生噪声。
4、高频变压器
变压器是一个大的噪声源,在开关电源里它用作隔离与变压。但在高频情况下,它的隔离是很不理想的,变压器层间的分布电容使开关电源中的高频噪声很容易在初级与次级之间传递。变压器对外壳的分布电容形成另一条高频通道,而变压器周围空间产生的电磁场更容易在其它的引线上耦合成噪声。

三、噪声产生的原因
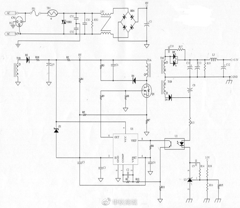
1、 高频变压器初级T1A、开关管Q1和滤波电容C1构成高频开关电流环路,可能会产生
较大的空间辐射。如果电容器滤波不足,则高频电流还会以差模方式传导到输入交流电源中去。原理图简化如下:

2、高频变压器次级T1C、整流二极管Ds、滤波电容Cout构成高频开关电流环路也会产生空间辐射。同样如果滤波电容不足,则高频电流将以差模形式混在输出直流电压上向外传导(如图1)。
3、高频变压器的初级与次级之间存在分布电容Cs,初级的高频电压通过这些分布电容将直接耦合到次级上去,在次级的二条输出直流电源线上产生同相位的共模噪声。如果二条线对地的阻抗不平衡,还会转变成差模噪声。

4、输出整流二极管Ds会产生反向浪涌电流。二极管在正向导通时PN结内的电荷积累,二极管加反向电压时积累电荷将消失并产生反向电流。因为开关电流需经二极管整 流,二极管由导通转变为截止的时间很短,在短时间内要让储存电荷消失就产生了反向的浪涌电流。由于直流输出线路中的分布电容,分布电感,浪涌引起了高频衰减振荡,这是一种差模噪声。

输出整流二极管Ds的工作电流波形

5、开关管Q1的负载是高频变压器的初级线圈T1A,是感性负载,所以开关管关断时管子两端会出现较高的浪涌尖峰电压,此尖峰电压产生的噪声会传导到输入输出两端去。

从上述分析可以知道开关电源中的噪声干扰源很多,干扰途径也是多种多样的,影响较大的噪声干扰源可以归纳以下三种:
1) 二极管的反向归复时间引起的干扰。
2) 开关管工作时产生的谐波干扰。
功率开关管在导通时流过较大的脉冲电流,在截止期间,高频变压器绕组漏感引起的电流突变,会产生尖峰干扰。

3) 交流输入回路产生的干扰。
开关电源输入端整流管在反向归复期间也会引起高频衰减振荡产生干扰。一般在整流电路之后总要接比较大的滤波电容,因为整流管的导通角小,会使交流输入侧的交流电流发生畸变,影响了电网的供电质量。
四、抑制噪声的方法
形成电磁干扰的三要素是干扰源、传播途径和受扰设备,因而抑制电磁干扰也应该从这三个方面着手。
首先应该抑制干扰源,直接消除干扰原因
其次是消除干扰源与受扰设备之间的耦合和辐射,切断电磁干扰的传播途径
三是提高受扰设备的抗扰能力,降低其对噪声的敏感度
电路上的措施
开关电源产生电磁干扰的主要原因是电压和电流的急剧变化,因此尽可能地降低电路中电压和电流的变化率(du/dt,di/dt)。采用吸收电路也是抑制电磁干扰的好办法。吸收回路的基本原理就是开关断开时为开关提供旁路,吸收蓄积在寄生分布参数中的能量,从而抑制干扰发生。常用的吸收电路有RC,RCD,LC等无源吸收网络和有源吸收网络。
具体措施如下
1、在交流电输入端加电源滤波器,滤波器的电路图形如下图。其中L1,L2,Cx用于抑制差模噪声,Cx一般对低频段(150K—数M之间)的EMI防制有效,一般而言Cx越大,EMI抑制效果越好(但价格越高)。如Cx的值在0.22uF以上(包含0.22uF),安规规定必须要有洩放电阻。LG1,Y1,Y2是抑制共模噪声,其中LG1线圈数越多(线径相对细一些),EMI防制效果越好,但温升可能会高。Y-CAP会影响EMI特性,一般而言越大越好,但须考虑漏电流和价格问题,漏电流必须符合安规要求。

2、在电源的输出端加装共模噪声滤波器。
在输出线上套上铁氧体磁环,做成共轭流圈,再装高频电容,这样可以抑制部分共模噪声。加大输出滤波电感的电感量和滤波电容的电容量,可以抑制差模噪声,多个电容并联比单个电容的抑制效果更好。
3、输出整流二极管采用多个二极管并联来分担负载电流、选择具有反向归复电流呈软特性的整流二极管、适当降低开关管的开通速率、减小高频变压器的漏感并确保它不饱和等都是抑制噪声的有效手段。
4、在高频变压器的原边、副边、开关管的VDS之间,以及输出整流二极管上加装RC吸收网络,抑制电压尖峰和浪涌电流。或在输出整流二极管上串磁环,以此来抑制二极管的反向浪涌电流,其实此处用RCD吸收会比用RC吸收效果较好。用RCD吸收,其整流管尖峰电压可以压得更低,而且吸收损耗更小。

5、PCB板设计时,尽量减小高频回路的面积,缩短高频线号线。
在整机布线时还应注意:
不要把开关电源的输入交流电源线和输出直流电源线靠在一起,更不能捆扎 在一起,同时尽可能的远离噪声源。
输出直流电源线最好是双绞线,至少应紧靠在一起走线。
电源的输入输出电源线应尽可能远离控制、驱动电路中的信号线。
6、尽量减小开关管集电极与散热片之间的分布电容。
可以选用低介电常数的绝缘垫片,并适当的增加绝缘垫片的厚度。必要时,在绝缘垫之间插入薄铜板作为静电屏蔽用。
7、屏蔽。
控制开关电源产生干扰辐射的又一个方法是屏蔽,目的是切断电磁波的传播途径,用电磁屏蔽的方法电磁干扰问题不会影响电源正常工作。为防止脉冲变压器的磁场泄露,可以利用闭合环形成磁屏蔽,另外还要对整个开关电源进行电场屏蔽。屏蔽应考虑散热和通风问题,屏蔽外壳上的通风孔最好为圆形多孔,在满足通风的条件下,孔的数量可以多,每个孔的尺寸要尽可能小。接缝处要焊接,以保证电磁通路的连续性,若对电场屏蔽,屏蔽外壳一定要接地,否则,将起不到屏蔽效果。若对磁场屏蔽,屏蔽外壳则不需接地,对非嵌入的外置式开关电源的外壳一定要进行电场屏蔽,否则,很难通过辐射骚扰测试。
本文为华秋元器件电商平台原创文章,转载请注明来源!


